Hola a todos seme a averiado mi vieja fuente grelco g1330m y no tengo esquema eléctrico estaría muy agradecido si alguien lo tiene y me lo pasa gracias a todos
Hola, buenas noches, esas fuentes suelen ser de las llamadas lineales y no solían tener demasiada complicación a la hora de reparar.
Si me envías imágenes del interior y me indicas que síntomas te hace seguramente podré ayudarte.
Saludos desde UTEBO (Zaragoza), Francisco, 73 ....
Veo un par de referencias en http://www.radiomanual.info/schemi/ACC_powersupply/z_ACC_powersupply.php
73 de Manolo.
Hola gracias a todos por vuestro interés y ayuda haber si estos esquemas son Los que necesito y ya os contaré saludos 73
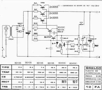
Hola, te adjunto lo que tengo en pdf.
Estas fuentes, regulan por negativo, yo tengo un par de placas que me hice clonando el esquema de una fuente JESIVA, que es identica a las Grelco un poco mas antigua, pero que funciona igualmente.
A la mía aparte de que se le estropearon un par de transistores 2N2055 y dejaban pasar mas de 20V, le estropeé el circuito con una mala reparación, y por eso le tuve que clonar la placa base y reconfeccionarla con electrónica nueva.
Saludos.
73 de Xavi - EA5ZF
Hola, buenos días desde UTEBO (Zaragoza). Si es lo que comentamos con ALK, si no se identifican los componentes y sin esquemas lo mejor es aprovechar transformador, rectificadores, filtro y transistores de potencia etc. y la regulación hacerla nueva y ya regular por positivo. Es lo que yo haría.
Saludos, Francisco EA2FDF ..... 73.
No hace falta desmontar todo y perder los beneficios de la regulación por negativo
este esquema es de una Grelco de 10 A la placa controladora es muy simple, tiene limitacion de corriente (la resistencia de 680 Ω , no puede ser muy baja ya que esta el zener). Pero funcionara ojo el BDX lleva disipador o el BD tambien. Tambien está este estupendo árticulo de JON ISA - EA2SN, Cosas que aprender de una fuente vieja.
Saludos
Hola Rafael. buenas tardes, en las fotos que puso Luis EA4ALK se observa que el circuito de regulación entre otras cosas lleva un LM358, ósea no es como la del esquema que aportas, que por cierto es mas sencillo caso de llegar a sustituir el actual.
Me da que tienes mucha experiencia en electrónica, yo la verdad hace años que no me dedicaba profesionalmente a esto, y en este esquema no acierto a ver que sea limitada en corriente, y si ajustable en voltaje de salida, tampoco recuerdo los beneficios de regular por negativo, es mas hace mucho años que la inmensa mayoría de fuentes lineales que me ha tocado reparar (me dedique durante mas de 15 años como técnico de mantenimiento electrónico), o analizar son por positivo por lo que es de suponer que presentan mas ventajas que hacerlo por negativo.
Si tienes a bien me aclaras estos dos puntos, y así me pongo al día.
Saludos desde Utebo (Zaragoza), Francisco EA2FDF ... 73...
Hola, la tension se regula en el potenciometro de 2 K y la corriente se limita por la resistencia que va al emisor PNP pero la limita y es cortocircuitable es muy sencilla y las ventajas de regular por negativo , son que los transistores no van aislados , no hay que taparlos para evitar un corto, la fuente Saleskit 186 funciona igual (el esquema está en Radiomuseum), y la Valkit 13 de 48 V tambien.LZ2ZK en su pagina tine una. EA3KE tambien.La Yaesu FP 107 igual. Espero que esto te ayude.
Saludos
t
Correcto, es mas bien una ventaja practica a la hora del montaje, evitando aislantes, pasa tornillos, etc. estoy con tigo.
En cuanto a lo de cortocircuitable entiendo que al bajar la tensión por exceso de consumo veo que si, pero no es regulable en intensidad, y entiendo que el pulsador normalmente cerrado es para reiniciar la salida de tensión siempre que ya no exista el corto circuito. Me faltaba un puntito de unión en el colector del BC-557. Esta bien y sencillo. Gracias. Salu2 .... 73. Buenas noches,
Yo tuve un problema con una grelco de 20A y viendo el esquema decidi rehacer la fuente usando el circuito de un colega. Sigue regulando por negativo, asi no hay que modificar nada de los transistores de potencia. Use un regulador 7912 de 5A con un buen disipador por si acaso. Funciona de fábula.
Cambiar la polaridad de la regulacion complica mucho el esquema, habria que desmontar los transistores de potencia para aislarlos del chasis y cambiar gran parte del cableado interno. Una regulacion por negativo no requiere apenas cambios.
PEPE - EA4ZQ / KF0CLF
Tiene buena pinta, gracias por la aportación.
Francisco ... 73
QDURE - https://qsl.ure.es
Imprime y confirma tus QSL en tan solo tres click.
Nunca fue tan fácil y cómodo
el confirmar tus contactos.
TIENDA ONLINE URE
Publicaciones, mapas, polos, camisetas, gorras, tazas, forros polares y mucho más...
WEBCLUSTER EA4URE
Conoce el nuevo WebCluster de URE, ahora con nuevos filtros e información y compatible con GDURE




