Buenas tardes:
Desmonté la plaquita que regula la tensión de salida de una fuente Grelco 1330 A para cambiar un potenciometro
que fallaba. Ahora al ir a conectarla no recuerdo donde iban los cables negro y blanco que salen de la propia fuente y desoldé en su día de la plaquita para poder desmontarla. El negro creo que lo tengo claro pero el blanco que viene del condensador eléctrolítico no. Alguien me puede ayudar? Adjunto fotos.
Gracias de antemano
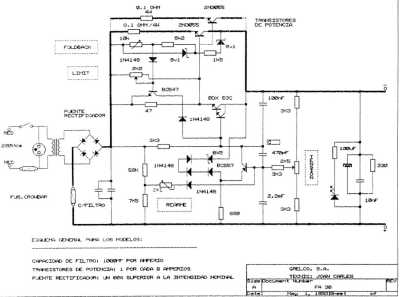
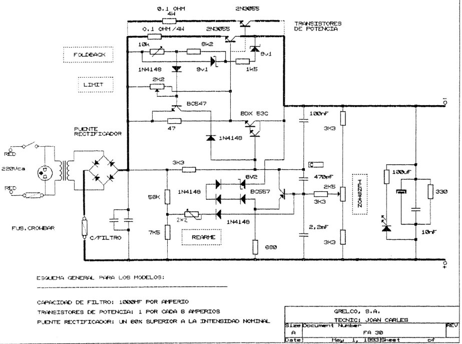
Yo no sé decirte donde van esos cables, solo te puedo enviar esquemas de las Grelco de 30-40A y que los compares con tu circuito CF-30 para ver cual es el correcto.
Yo tengo dos Grelco y una Jesiva que es identica pero en ninguna tengo esa placa.
73 de Xavi - EA5ZF
Hola, la memoria es débil , por eso se invento el papel. No se que reparación le hiciste a la fuente ¿si fueron los 2n3055 No los comprarias en China Son todos Falsos, Lo que tienes que cambiar es el condensador electrolitico (Todos)
Saludos
Postdata, podrias comentar la averia que tenia tu fuente y lo que reparaste.
Yo no sé decirte donde van esos cables, solo te puedo enviar esquemas de las Grelco de 30-40A y que los compares con tu circuito CF-30 para ver cual es el correcto.
Yo tengo dos Grelco y una Jesiva que es identica pero en ninguna tengo esa placa.
Gracias Xavi por la información. Me la guardo porque parece valiosa.
Saludos
Yo tengo estas fotos de la mía, por si te da una pista.
Gracias Agustín. Por poquito no se ve claro donde van conectados los cables. Sin embargo si parece claro a que lado de la placa van. Seguiré indagando.
Saludos
Hola, la memoria es débil , por eso se invento el papel. No se que reparación le hiciste a la fuente ¿si fueron los 2n3055 No los comprarias en China Son todos Falsos, Lo que tienes que cambiar es el condensador electrolitico (Todos)
Saludos
Postdata, podrias comentar la averia que tenia tu fuente y lo que reparaste.
Hola Rafa, saqué la plaquita para poder cambiar uno de los potenciometros que regula la tensión de salida. Estaba muy baja y con el paso del tiempo estaba "agarrotado". Pero al querer volver a montar la placa al sitio me encontré con que no recordaba donde iban los cables.
No cambié los transistores de potencia.
Intentaré seguir tu esquema a ver que aclaro.
Saludos y gracias
Lo único que se me ocurre (si te es sumamente necesario), es abrirla mañana por la tarde y hacerle unas fotos de frente para que se pueda ver mejor ??. Digo esto porque la tengo en el huerto y hasta entonces no iré.
73, Agustín
EA2AZ
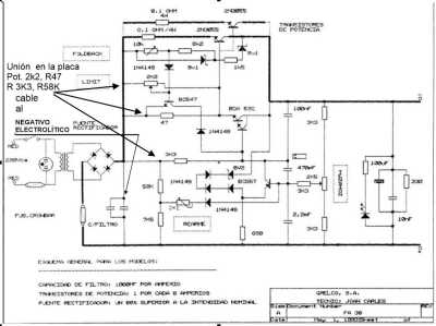
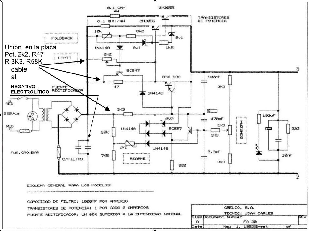
El esquema es que que tú publicaste, yo solo añadi de dónde a dónde va el cable y las referencias para soldarlo.Hola, la memoria es débil , por eso se invento el papel. No se que reparación le hiciste a la fuente ¿si fueron los 2n3055 No los comprarias en China Son todos Falsos, Lo que tienes que cambiar es el condensador electrolitico (Todos)
Saludos
Postdata, podrias comentar la averia que tenia tu fuente y lo que reparaste.
Hola Rafa, saqué la plaquita para poder cambiar uno de los potenciometros que regula la tensión de salida. Estaba muy baja y con el paso del tiempo estaba "agarrotado". Pero al querer volver a montar la placa al sitio me encontré con que no recordaba donde iban los cables.
No cambié los transistores de potencia.
Intentaré seguir tu esquema a ver que aclaro.
Saludos y gracias
Lo único que se me ocurre (si te es sumamente necesario), es abrirla mañana por la tarde y hacerle unas fotos de frente para que se pueda ver mejor ??. Digo esto porque la tengo en el huerto y hasta entonces no iré.
Gracias Agustín.
Te puse un correo a tu dirección del QRZ.com.
Saludos y gracias de antemano
El esquema es que que tú publicaste, yo solo añadi de dónde a dónde va el cable y las referencias para soldarlo.Hola, la memoria es débil , por eso se invento el papel. No se que reparación le hiciste a la fuente ¿si fueron los 2n3055 No los comprarias en China Son todos Falsos, Lo que tienes que cambiar es el condensador electrolitico (Todos)
Saludos
Postdata, podrias comentar la averia que tenia tu fuente y lo que reparaste.
Hola Rafa, saqué la plaquita para poder cambiar uno de los potenciometros que regula la tensión de salida. Estaba muy baja y con el paso del tiempo estaba "agarrotado". Pero al querer volver a montar la placa al sitio me encontré con que no recordaba donde iban los cables.
No cambié los transistores de potencia.
Intentaré seguir tu esquema a ver que aclaro.
Saludos y gracias
Gracias Rafa. Cuando lo tenga hecho os cuento.
Saludos!
Lo único que se me ocurre (si te es sumamente necesario), es abrirla mañana por la tarde y hacerle unas fotos de frente para que se pueda ver mejor ??. Digo esto porque la tengo en el huerto y hasta entonces no iré.
Gracias Agustín.
Te puse un correo a tu dirección del QRZ.com.
Saludos y gracias de antemano
Si lo vi, tranquilo Raúl, a ver si tengo un ratico y te lo miro, es que ando muy liado con muchos temas, ya sabes, jejejejejej.
73, Agustín
EA2AZ
Ya te he enviado la foto a tu correo. Espero te sirva.
73, Agustín
EA2AZ
Buenas!
En primer lugar agradeceros a todos el interés por el tema y en especial a Agustín que me pasó la foto de dónde iban soldados los cables.
Rafa 1HX gracias también por el esquema que pasaste.
Adjunto la foto por si le sirve a alguien de ayuda.
Saludos!
Cuanto me alegro Raúl
73, Agustín
EA2AZ
QDURE - https://qsl.ure.es
Imprime y confirma tus QSL en tan solo tres click.
Nunca fue tan fácil y cómodo
el confirmar tus contactos.
TIENDA ONLINE URE
Publicaciones, mapas, polos, camisetas, gorras, tazas, forros polares y mucho más...
WEBCLUSTER EA4URE
Conoce el nuevo WebCluster de URE, ahora con nuevos filtros e información y compatible con GDURE




